摘要:本文就以某港口的航道疏浚工程作为分析实例,对该工程的施工条件进行解析,对施工过程中施工船舶的施工参数进行设计,对生产指标进行确定。并通过对工程项目中的施工土质、船舶生产性能等方面来对施工船舶的生产能力进行分析,探讨分析航道疏浚工程施工工艺。
关键词:航道疏浚工程;施工工艺
一、工程简介
该航道疏浚工程的设计断面进工程量是1,024.47 万m2。航道抛泥区位于港口外东北偏南方向,距离港口门大约13.4km,抛泥区水深>9m,抛泥区规格为(4,989×4,758)m。A、B、C 航道以及减载平台调头地至抛泥区的距离分别是9km、15km、19km、13km。
二、施工船舶的选择
根据相关单位对该工程的施工地条件以及环境进行严格的勘查,根据该航道疏浚工程项目所处地理位置以及施工要求等,该工程施工地土质复杂、泥土处理方式复杂、风化岩开挖量大,且施工干扰较大,项目施工任务相当繁重。由于该航道处于营运状态,在施工地周围水域有大量渔船,且进出港口船舶流动性大,若渔船出现违规作业,则会对施工船舶的安全造成威胁。另外考虑到该航道的上层土质主要为中粗砂和淤泥,部分区域是胶结细粉砂,在中层是淤泥,中间夹杂着碎石和粘土,下层则为大量的坚硬粘土。所以正确选择施工船舶是保证航道疏浚工程顺利施工的前提条件。首先,施工船舶应该具备较高的生产率,满足施工工期需求;其次,施工船舶应该具有强大的挖深和挖掘能力,以保证施工水深以及土质的需要;再次,施工船舶应该具有良好的灵活性,方便在施工过程中避让;另外,施工船舶应该是开挖强风化岩的大型绞吸式挖泥船,对风化岩进行开挖,以降低工程造价,保证工程质量;对于在开挖中较难开挖的风化岩还要运用到炸礁船实施炸礁。
根据各施工航道的施工现场情况,该工程选择的施工设备主要有:1,600m3 绞吸船,具有开挖砂卵石和风化岩的能力;自航耙吸船,该设备能连续完成挖、运、抛工作;1,300m3/h 绞吸船、海狸3,800 绞吸船,以作砂的二次吹填;4 m3、6 m3、8 m3 抓斗船;以及两艘炸礁船,用作C航道炸礁施工。
三、工程施工工艺
航道疏浚工程在工程完成工程招投标,并签订完成工程合同之后进行工程实施,工程实施首先就是要进行施工准备,然后进行工程生产,再进行工程竣工验收。本文主要探讨的是工程生产阶段,在航道疏浚工程中,主要的施工设施就是施工船舶,本文就从施工船舶在该航道工程中的应用工艺进行解析。
(1)进行A 航道点施工时,在A 航道采用耙吸船。并运用溢流装舱法,进行分层、分段的施工。用耙吸船在进行A 航道南段岩石区边坡以及覆盖层的开挖过程中,由于开挖土质主要是粗中砂,溢流效果不明显,所以在实施溢流装舱环节时,在装载量增长缓慢时,就可以停止挖泥,这样一来就能避免由于长时间流溢,导致对外段施工区的回淤;在进行A 航道北段非岩石区时,由于开挖土质主要是淤泥质土,加上落潮流速急,溢流效果较为明显,利用这一条件,在进行装舱时,可以充分利用落潮时间来延长装舱时间。装舱工艺流程图如下:
 图1 耙吸船施工流程图.png)
(2)绞吸船主要是进行航道内风化岩的开挖,并采用钢桩定位扇形横挖法,进行分段、分条施工。由于绞吸船的正刀挖泥吸入效果不佳,容易在挖槽内残留浅点,而且在开挖较硬的强风化岩的过程中,容易出现滚刀现象。所以在施工过程中采用正刀挖泥、反刀收泥的施工方法。但是要注意对横移速度以及铰刀转数进行控制。绞吸船的工艺流程图如下:
 图 2 绞吸船施工流程图.png)
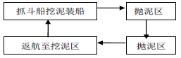
(3)在航道疏浚工程中,抓斗船的主要作用就是开挖泥土装入泥驳,再采用纵挖式进行分层、分段、分条施工。用泥驳将挖出的淤泥运输到抛泥区。抓斗船的的工艺流程图如下:
 图3 抓斗船施工流程图.png)
(4)在该工程中,主要的施工工艺是体现在施工船舶的安排与操控之中。在该工程中部分中风化岩以及全部强风化岩的开挖工作,均是由1,600m3/h 绞吸船完成。在施工过程中出现许多船舶由于开挖硬土质带来的问题。比如在开挖过程中,会出现很多像灰白色较为坚硬,也没有风化的,粒径在30—45cm 的块石,或者出现灰褐色中风化岩以及黄色强风化岩,致使挖泥机磨损严重,特别是铰刀齿的损耗较大。所以,为了让船舶能在工程中顺利施工,收集并整理了现场资料,对出现这些问题的原因进行了总结,并将1,600m3/h绞吸船的施工工艺参数进行了对比改良,如下表。
 表1 绞吸船的施工工艺参数.png)
(5)工程施工工序
1)A 航道以及吹填砂的施工,要根据节点工期进行开挖层的确认。按照节点工期分为-10m 以下以及-10m 以上开挖层。根据土质实际情况,在开挖层-10m 以上时,可以分为AK11+210—AK11+704.23 段,这一段主要以中粗砂和岩石为主,可以安排自航耙吸船进行覆盖层的开挖,开挖岩石层用1600m3/h 绞吸船;在AK11+210—AK8+624.27 段,主要以中粗砂以及淤泥质土为主,开挖边坡采用1250m3/h绞吸船进行,并用自航耙吸船开挖航道;在AK8+423—AK5+541 段,主要是中粗砂以及淤泥混细粉砂,在该段主要采用自航耙吸船进行开挖。在开挖-12m 以下时,也要根据施工处的具体情况分段施工。在该工程中可以分为AK7+198—AK11+120 段,在该段中没有岩石,所以直接采用自航耙吸船进行航道深度的开挖,挖至设计深度;以及在AK11+142—AK15+759.41 段,在该段主要是中粗砂以及岩石,要采用自航耙吸船将上层挖出,再用1,600m3/h绞吸船进行岩石层的开挖。
2)进行减载平台岗地和调头地的施工,主要分为两部分进行施工,首先就是基槽以及码头前沿线以东200m,在该区域几种了风化岩,所以采用1,600m3/h 绞吸船将风化岩直接吹值抛石区;另外就是港池,这一区域主要是碎石、含砾砂、中细砂以及粘土,需要用自航耙吸船将挖出的泥土抛至集砂坑,作为回填土使用保证开挖质量。
3)B 航道的四周是原泥面,为了便于施工船舶进出要将快速将通道挖出。将该航道分为-7m 以上以及-7m 以下进行施工。在-7m 以上主要是中砂以及淤泥混砂,选择一艘8m3抓斗船以及两艘6m3 抓斗船进行施工,为了防止出现干扰,三艘船舶分别从两端向中间施工。-7m 以下主要是风化岩、粘土以及中砂,安排同样的施工船舶进行施工,施工方法如-7m 以上的施工,但是在下层的风化岩层,需用一艘8m3抓斗船的重斗进行开挖。
4)C 航道是一段加深施工航道。在这一航道中的施工,为了防止与作业渔船以及进出港口的航船之间发生冲突,造成施工干扰,所以从西、北两部分开始施工。两艘船舶根据炸礁船的进度,从两端向中间开挖,并进行清渣施工,保证航道通畅。
四、总结
航道疏浚工程就是在航道原来的基础之上,在更深的水域水下进行扩建工作,港口航道的施工工序非常的复杂,采取最优化的施工工艺对航道工程进行施工,就是要让港口航道满足实际的航运需求。本文通过对某深水港作为工程实例,从该工程的进港航道施工条件、航道疏浚土质特点进行分析,对选择航道疏浚施工船舶的依据和条件进行分析,并在施工方面,根据施工条件,解析了如何利用施工船舶,顺利完成航道疏浚工程的施工。
参考文献:
[1] 徐海潮等.张家港永钢专用航道疏浚施工研[J].中国水运(下半月),2015,15(3):256-258.
[2] 中国交通建设网.上航局中标2014 年洋山深水港区航道疏浚工程[J].水运工程,2014,23(11):14-14.
[3] 叶建光,李曼,顾伊娜等.环保理念下的港口航道疏浚工程[J].珠江水运,2014,32(20):82-83.
[4] 徐晓军.生物监测在航道疏浚工程环境影响评价中的应用[J].中国环境监测,2013,29(1):71-74.
论文作者:何伯荣
论文发表刊物:《基层建设》2016年12期
论文发表时间:2016/10/18
标签:航道论文; 工程论文; 船舶论文; 土质论文; 抓斗论文; 淤泥论文; 流程图论文; 《基层建设》2016年12期论文;
